top of page

High-Performance Motor Vector Control for Industrial Applications
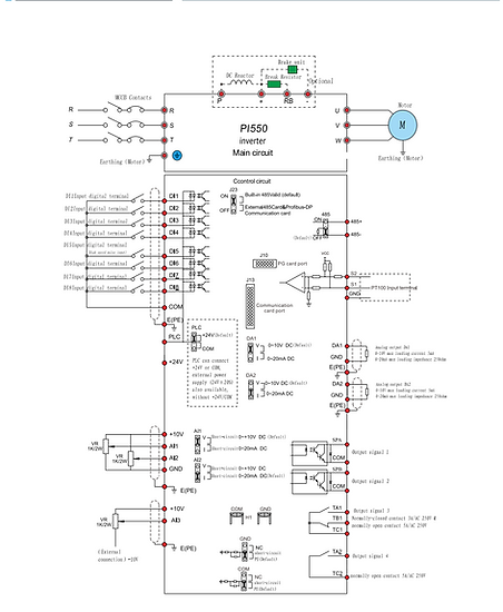
The ManorTech PXe-PI550 Series Inverter is a high-performance current vector inverter designed for advanced motor control in demanding industrial environments.
Powered by a DSP core controller and a proprietary vector control algorithm, the PXe-PI550 delivers true current vector control—ensuring precise performance, exceptional reliability, superior environmental adaptability, and simplified maintenance.
With enhanced communication capabilities and significantly improved overall performance, the PXe-PI550 is ideal for a wide range of industrial automation applications.
Technical Information


Get A Quote
Our Static Frequency Converters are designed specifically with your requirements in mind. For a quote and performance specific to your needs please fill out this form.
bottom of page








